Каплер полевой шины DeviceNet 750-346 Wago ECO; светло-серые. Д
ля задач с уменьшенными потребностями в операциях ввода-вывода. Он рассчитан на использование только дискретных данных процесса или небольшого количества аналоговых данных, при этом сохраняя все возможности выбора, предлагаемые серией 750.
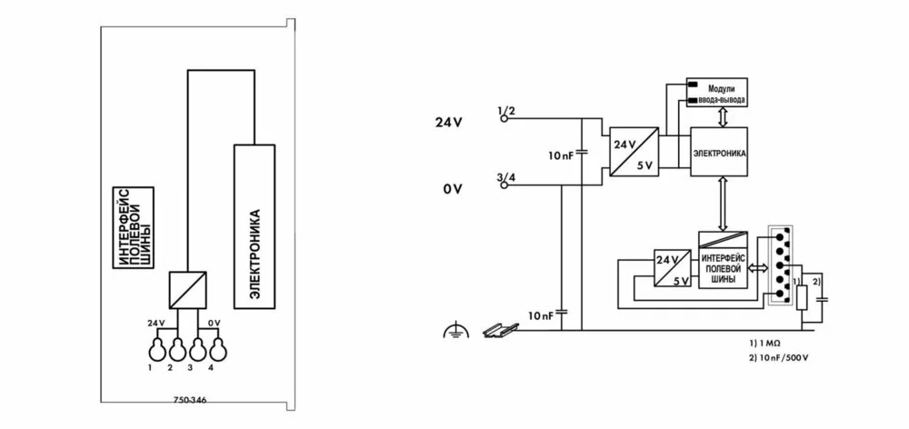
Каплер имеет встроенный зажим подключения источника питания для системного напряжения. На силовые контакты-перемычки полевого уровня питание подается через отдельный модуль питания.
Каплер DeviceNetTM выполняет автоматическое конфигурирование и создает локальный образ процесса, который может включать аналоговые, дискретных или специализированные модули.
DeviceNetTM хранит образ процесса в соответствующем управляющем устройстве (ПЛК, ПК или СК).
Локальный образ процесса разделен на две зоны данных, в которых содержатся принятые данные и данные для отправки. Технологические данные с помощью полевой шины DeviceNetTM могут быть отправлены в ПЛК, ПК или СК для дальнейшей обработки, а также могут быть получены с полевого уровня через DeviceNetTM.
Данные аналоговых модулей сохраняются в образе процесса, который создается автоматически в соответствии с порядком, в котором модули подключены к шинному соединителю. Биты дискретных модулей пересылаются байт за байтом и добавляются к аналоговым данным. Если количество дискретной информации превышает 8 битов, шинный соединитель автоматически начинает новый байт.
Технические данные:
| Связь | DeviceNet |
| Number of fieldbus nodes on the master max. | 64 |
| Макс. кол-во точек ввода-вывода | 6 000 |
| Baud rate | 500 kBd (125 Кбод, 250 Кбод, 500 Кбод) |
| Fieldbus segment length max. | 500 м |
Данные соединения:
| Connection technology: communication/fieldbus | DeviceNet: 1 x 5-pole male connector |
| Connection technology: system supply | 4 x CAGE CLAMP® |
| Connection technology: Device configuration | 1 x 4-pole male connector |
| Connection type (1) | System supply |
| Размеры одножильных проводников | 0,08 … 1,5 mm² / 28 … 16 AWG |
Геометрические данные:
| Ширина | 49,5 mm / 1.949 inch |
| Высота | 71,9 mm / 2.831 inch |
| Высота от верхнего края DIN-рейки | 64,7 mm / 2.547 inch |
| Длина | 96,8 mm / 3.811 inch |
| Тип монтажа | DIN-рейка 35 мм |
| Цвет | светло-серые |
| материал корпуса | Polycarbonate, polyamide 6.6 |
| Пожарная нагрузка | 1,595 MJ |
| Вес | 115 g |
| Маркировка соответствия | CE |
Требования к окружающей среде:
| Surrounding air (operating) temperature | 0 … 55 °C |
| Surrounding air (storage) temperature | -40 … 85 °C |
| Степень защиты | IP20 |
| Степень загрязнения (5) | 2 per IEC 61131-2 |
| Рабочая высота | 0 … 2000 m |

Безналичный расчёт
Онлайн оплата
Наличный расчёт
Новая Почта(курьер)
Повернення і обмін
Відповідно до закону України «про захист прав споживачів» ви можете протягом 14 днів з моменту покупки повернути або обміняти товар, придбаний в магазині, за умови виконання всіх норм передбачених законом. Умови обміну / повернення товару належної якості стаття 9. Відповідно до закону України «про захист прав споживачів»: споживач має право обміняти непродовольчий товар належної якості на аналогічний у продавця, у якого він був придбаний, якщо товар не задовольнив його за формою, габаритами, фасоном, кольором, розміром або з інших причин не може бути ним використаний за призначенням. Споживач має право на обмін товару належної якості протягом чотирнадцяти днів, не рахуючи дня покупки. споживач (термін вживається в такому значенні згідно статті 1. п.22 закону України «про захист прав споживачів») – фізична особа, яка купує, замовляє, використовує або має намір придбати чи замовити продукцію для особистих потреб, не пов’язаних з підприємницькою діяльністю або виконанням обов’язків найманого працівника. обмін або повернення товару належної якості провадиться: якщо не використовувався; якщо збережено його товарний вигляд, споживчі властивості, пломби, ярлики; на підставі розрахунковий документ, виданий споживачеві разом з проданим товаром. умови обміну / повернення товару неналежної якості стаття 8. Згідно із законом України «про захист прав споживачів»: в разі виявлення протягом встановленого гарантійного строку недоліків споживач, в порядку та в строки, встановлені законодавством, має право вимагати безоплатного усунення недоліків товару в розумний строк. вимоги споживача, передбачених цією статтею, не підлягають задоволенню, якщо продавець, виробник (підприємство, що задовольняє вимоги споживача, встановлені частиною першою цієї статті) доведуть, що недоліки товару виникли внаслідок порушення споживачем правил користування товаром або його зберігання. Споживач має право брати участь у перевірці якості товару особисто або через свого представника.