Электрические сервоприводы Siemens SQN 30, 31 предназначены для
вращения воздушных заслонок горелочных устройств контролируя точное
соотношение сжигаемого топлива и воздушной смеси. Сервоприводы SQN
30, 31 разработаны для эксплуатации на горелках малой и средней
мощности.
Приводы Сименс SQN 30-31 производят вращение, как по часовой, так и
против часовой стрелки, с возможностью подключения
потенциометра.
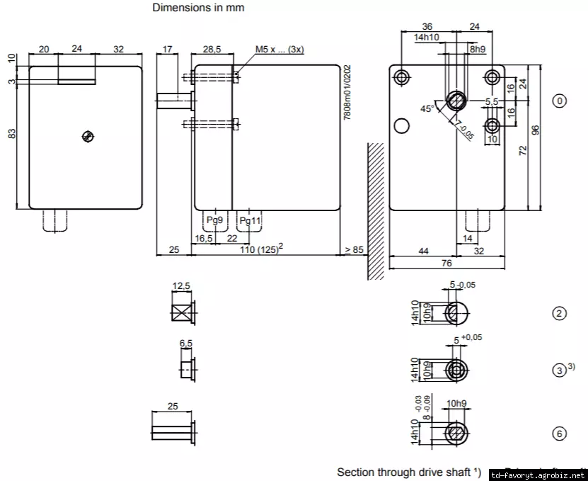
Рабочее усилие сервопривода до 3 Нм, максимальный угол поворота -
160°, продолжительность срабатывания на 90° составляет от 4,5 до
120 секунд. Возможность отключения редуктора.

| Модель | Напряжение, В | Вращение | Время работы (мин.) для 90°, сек | Момент силы (макс.), Нм | |
|---|---|---|---|---|---|
| Номин. | Удерж. | ||||
| SQN30.102A2700 | 220 | ? | 4,5 | 1 | 0,8 |
| SQN30.111A1700 | 110 | ? | 4,5 | 1 | 0,8 |
| SQN30.111A2700 | 220 | ? | 4,5 | 1 | 0,8 |
| SQN30.111A3500 | 220 | ? | 4,5 | 1,5 | 0,8 |
| SQN30.121A1700 | 110 | ? | 4,5 | 1 | 0,8 |
| SQN30.121A2700 | 220 | ? | 4,5 | 1 | 0,8 |
| SQN30.121A3500 | 220 | ? | 4,5 | 1,5 | 0,8 |
| SQN30.131A1700 | 110 | ? | 4,5 | 1 | 0,8 |
| SQN30.131A2700 | 220 | ? | 4,5 | 1 | 0,8 |
| SQN30.151A1700 | 110 | ? | 4,5 | 1 | 0,8 |
| SQN30.151A2700 | 220 | ? | 4,5 | 1 | 0,8 |
| SQN30.251A1700 | 110 | ? | 12 | 1,8 | 1,8 |
| SQN30.251A2700 | 220 | ? | 12 | 1,8 | 1,8 |
| SQN30.401A2700 | 220 | ? | 30 | 3 | 3 |
| SQN30.401A2730 | 220 | ? | 30 | 3 | 3 |
| SQN30.402A1700 | 110 | ? | 30 | 3 | 3 |
| SQN30.402A2700 | 220 | ? | 30 | 3 | 3 |
| SQN30.402A2730 | 220 | ? | 30 | 3 | 3 |
| SQN30.431A2700 | 220 | ? | 30 | 3 | 3 |
| SQN30.451A2700 | 220 | ? | 30 | 3 | 3 |
| SQN31.101A1700 | 110 | ? | 4,5 | 1 | 0,8 |
| SQN31.101A2700 | 220 | ? | 4,5 | 1 | 0,8 |
| SQN31.102A1700 | 110 | ? | 4,5 | 1 | 0,8 |
| SQN31.102A2700 | 220 | ? | 4,5 | 1 | 0,8 |
| SQN31.111A2700 | 220 | ? | 4,5 | 1 | 0,8 |
| SQN31.111A2760 | 220 | ? | 4,5 | 1 | 0,8 |
| SQN31.121A2700 | 220 | ? | 4,5 | 1 | 0,8 |
| SQN31.121A2730 | 220 | ? | 4,5 | 1 | 0,8 |
| SQN31.121A2760 | 220 | ? | 4,5 | 1 | 0,8 |
| SQN31.151A1700 | 110 | ? | 4,5 | 1 | 0,8 |
| SQN31.151A2700 | 220 | ? | 4,5 | 1 | 0,8 |
| SQN31.151A2730 | 220 | ? | 4,5 | 1 | 0,8 |
| SQN31.221A2700 | 220 | ? | 12 | 1 | 0,8 |
| SQN31.221A2730 | 220 | ? | 12 | 1,8 | 1,8 |
| SQN31.251A1700 | 110 | ? | 12 | 1,8 | 1,8 |
| SQN31.251A2700 | 220 | ? | 12 | 1,8 | 1,8 |
| SQN31.251A2730 | 220 | ? | 12 | 1,8 | 1,8 |
| SQN31.252A1700 | 110 | ? | 12 | 1,8 | 1,8 |
| SQN31.252A2700 | 220 | ? | 12 | 1,8 | 1,8 |
| SQN31.351A2700 | 220 | ? | 15 | 1,8 | 1,8 |
| SQN31.351A2760 | 220 | ? | 15 | 1,8 | 1,8 |
| SQN31.401A1700 | 110 | ? | 30 | 3 | 3 |
| SQN31.401A2700 | 220 | ? | 30 | 3 | 3 |
| SQN31.401A2721 | 220 | ? | 30 | 3 | 3 |
| SQN31.401A2730 | 220 | ? | 30 | 3 | 3 |
| SQN31.401A2760 | 220 | ? | 30 | 3 | 3 |
| SQN31.402A1700 | 110 | ? | 30 | 3 | 3 |
| SQN31.402A2700 | 220 | ? | 30 | 3 | 3 |
| SQN31.402A2730 | 220 | ? | 30 | 3 | 3 |
| SQN31.411A2700 | 220 | ? | 30 | 3 | 3 |
| SQN31.411A2730 | 220 | ? | 30 | 3 | 3 |
| SQN31.471B2700 | 220 | ? | 30 | 3 | 3 |
| SQN31.481A2766 | 220 | ? | 30 | 3 | 3 |
| SQN31.762A2700 | 220 | ? | 23 | 2,5 | 2,5 |
Основные характеристики привода Siemens SQN30, Siemens
SQN31
| Потребляемая мощность | 6,5 VA |
| Крутящий момент, усилие привода: | 1 ... 3 Нм (зависит от модели привода) |
| Усилие торможения: | 0,8 - 3 Нм (номинальное значение) |
| Направление вращения привода: | SQN30 - против часовой стрелки |
| SQN31 - по часовой стрелке | |
| Быстродействие поворота на 90°: | 4,5 ... 120 сек., зависит от модели |
| Управляется автоматом / менеджером: | LAL, LOK, LFL, LGK, LME, LME7, LMO |
| Рабочий угол регулирования заслонки: | от 0 до 90° |
| Подключение кабеля: | винтовые клеммы для проводов, имеющих площадь поперечного сечения от 0,5 до 2,5 мм² |
| Тип двигателя сервопривода: | синхронный, с шагом 1° |
| Возможность подключения потенциометра: | да |
| Исполнение шпинделя (материал): | тип 4 (сталь) |
| Корпус сервопривода: | термоустойчивый и ударопрочный пластик |
| Степень защиты: | IP40 DIN 40050 |
| Допустимый уровень влажности: | не более 95% |
| Окружающая температура при эксплуатации: | от - 20 до + 60°С |
| Вес сервопривода: | 0,8 кг. |
Безналичный расчёт
Наличный расчёт
Предоплата
Новая Почта
Повернення і обмін
Відповідно до закону України «про захист прав споживачів» ви можете протягом 14 днів з моменту покупки повернути або обміняти товар, придбаний в магазині, за умови виконання всіх норм передбачених законом. Умови обміну / повернення товару належної якості стаття 9. Відповідно до закону України «про захист прав споживачів»: споживач має право обміняти непродовольчий товар належної якості на аналогічний у продавця, у якого він був придбаний, якщо товар не задовольнив його за формою, габаритами, фасоном, кольором, розміром або з інших причин не може бути ним використаний за призначенням. Споживач має право на обмін товару належної якості протягом чотирнадцяти днів, не рахуючи дня покупки. споживач (термін вживається в такому значенні згідно статті 1. п.22 закону України «про захист прав споживачів») – фізична особа, яка купує, замовляє, використовує або має намір придбати чи замовити продукцію для особистих потреб, не пов’язаних з підприємницькою діяльністю або виконанням обов’язків найманого працівника. обмін або повернення товару належної якості провадиться: якщо не використовувався; якщо збережено його товарний вигляд, споживчі властивості, пломби, ярлики; на підставі розрахунковий документ, виданий споживачеві разом з проданим товаром. умови обміну / повернення товару неналежної якості стаття 8. Згідно із законом України «про захист прав споживачів»: в разі виявлення протягом встановленого гарантійного строку недоліків споживач, в порядку та в строки, встановлені законодавством, має право вимагати безоплатного усунення недоліків товару в розумний строк. вимоги споживача, передбачених цією статтею, не підлягають задоволенню, якщо продавець, виробник (підприємство, що задовольняє вимоги споживача, встановлені частиною першою цієї статті) доведуть, що недоліки товару виникли внаслідок порушення споживачем правил користування товаром або його зберігання. Споживач має право брати участь у перевірці якості товару особисто або через свого представника.