Каплер польової шини 750‐352 ETHERNET WAGO‐I/O‐SYSTEM. 3-е покоління; Extreme; темно-сірі.
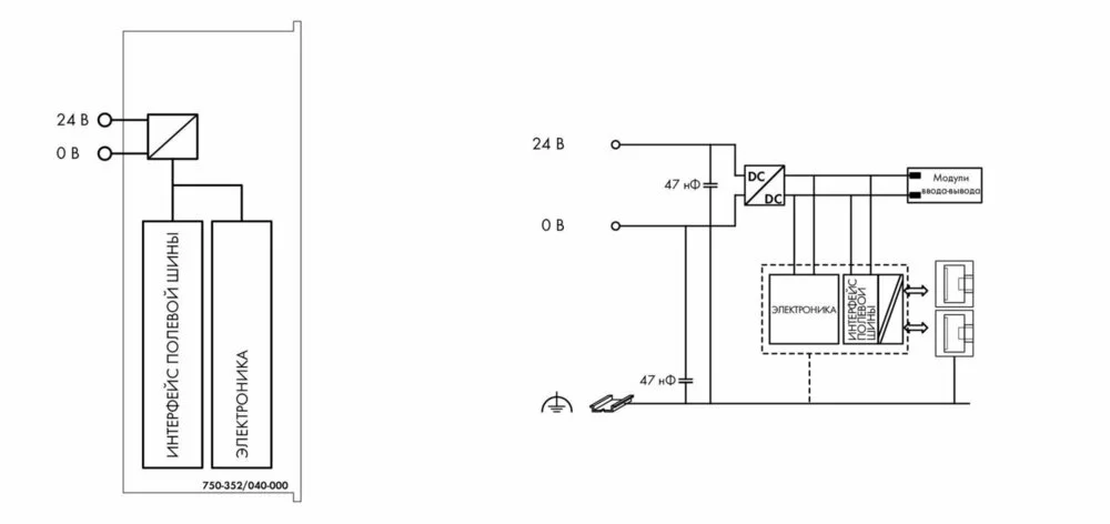
Каплер польової шини виконує автоматичну конфігурацію і створює локальний образ процесу, який може включати аналогові, дискретні або спеціалізовані модулі. Дані аналогових і спеціалізованих модулів передаються у вигляді слів і/або байтів, дискретні дані передаються побітно.
Два інтерфейси ETHERNET, а також інтегрований маршрутизатор дозволяють вбудовувати польову шину в топологію мережі. Це дозволяє відмовитися від необхідності використання таких додаткових мережевих пристроїв, як маршрутизатори або концентратори. Обидва пристрої, що погоджують, підтримують автоматичне узгодження швидкості передачі і Auto - MDI (X).
DIP- перемикач конфігурує останній байт IP- адреси і може використовуватися для привласнення IP- адреси (DHCP, BootP, статичний).
Каплер призначений для передачі даних по польовій шині в мережах Ethernet/IP і MODBUS. Також він підтримує широкий перелік стандартних протоколів ETHERNET (напр., HTTP, BootP, DHCP, DNS, SNMP, FTP). Интегрированный веб-сервер предоставляет возможности конфигурации и передает информацию о состоянии от каплера.
Каплер имеет встроенный зажим подключения источника питания для системного напряжения. На силовые контакты-перемычки полевого уровня питание подается через отдельный модуль питания.
Модуль идеально подходит для использования в жестких условиях
окружающей среды:
- значительно увеличенный температурный диапазон
- повышенная диэлектрическая прочность и устойчивость к
электромагнитным помехам
- повышенная виброустойчивость.
Технические данные:
| Связь | EtherNet/IP Modbus TCP Ethernet |
| Протоколы | HTTP BootP DHCP DNS FTP SNMP |
| Baud rate | 10/100 Mbit/s |
| Transmission medium | Twisted Pair S-UTP; 100 Ω; Cat. 5; Line length (max.): 100 m |
| Скорость передачи | Класс D согласно EN 50173 |
| Connection technology: communication/fieldbus | EtherNet/IP: 2 x RJ-45; Modbus TCP/UDP: 2 x RJ-45 |
| Connection technology: system supply | 2 x CAGE CLAMP® |
| Connection technology: Device configuration | 1 x 4-pole male connector |
| Connection type (1) | System supply |
| Размеры одножильных проводников | 0,25 … 1,5 mm² / 24 … 16 AWG |
Геометрические данные:
| Ширина | 49,5 mm / 1.949 inch |
| Высота | 71,9 mm / 2.831 inch |
| Высота от верхнего края DIN-рейки | 64,7 mm / 2.547 inch |
| Длина | 96,8 mm / 3.811 inch |
| Цвет | темно-серые |
| материал корпуса | Polycarbonate, polyamide 6.6 |
| Вес | 80,6 g |
| Маркировка соответствия | CE |
Требования к окружающей среде:
| Surrounding air (operating) temperature | -40 … 70 °C |
| Surrounding air (storage) temperature | -40 … 85 °C |
| Степень защиты | IP20 |
| Степень загрязнения (5) | 2 per IEC 61131-2 |
| Рабочая высота | without temperature derating: 0 … 2000 m; with temperature derating: 2000 … 5000 m (0.5 K/100 m); max.: 5000 m |

Наличный расчёт
Безналичный расчёт
Новая Почта(отделение)
Повернення і обмін
Відповідно до закону України «про захист прав споживачів» ви можете протягом 14 днів з моменту покупки повернути або обміняти товар, придбаний в магазині, за умови виконання всіх норм передбачених законом. Умови обміну / повернення товару належної якості стаття 9. Відповідно до закону України «про захист прав споживачів»: споживач має право обміняти непродовольчий товар належної якості на аналогічний у продавця, у якого він був придбаний, якщо товар не задовольнив його за формою, габаритами, фасоном, кольором, розміром або з інших причин не може бути ним використаний за призначенням. Споживач має право на обмін товару належної якості протягом чотирнадцяти днів, не рахуючи дня покупки. споживач (термін вживається в такому значенні згідно статті 1. п.22 закону України «про захист прав споживачів») – фізична особа, яка купує, замовляє, використовує або має намір придбати чи замовити продукцію для особистих потреб, не пов’язаних з підприємницькою діяльністю або виконанням обов’язків найманого працівника. обмін або повернення товару належної якості провадиться: якщо не використовувався; якщо збережено його товарний вигляд, споживчі властивості, пломби, ярлики; на підставі розрахунковий документ, виданий споживачеві разом з проданим товаром. умови обміну / повернення товару неналежної якості стаття 8. Згідно із законом України «про захист прав споживачів»: в разі виявлення протягом встановленого гарантійного строку недоліків споживач, в порядку та в строки, встановлені законодавством, має право вимагати безоплатного усунення недоліків товару в розумний строк. вимоги споживача, передбачених цією статтею, не підлягають задоволенню, якщо продавець, виробник (підприємство, що задовольняє вимоги споживача, встановлені частиною першою цієї статті) доведуть, що недоліки товару виникли внаслідок порушення споживачем правил користування товаром або його зберігання. Споживач має право брати участь у перевірці якості товару особисто або через свого представника.