Каплер польової шини DeviceNet 750-346 Wago ECO; світло-сірі. Д
ля завдань зі зменшеними потребами в операціях введення-виведення. Він розрахований на використання тільки дискретних даних процесу або невеликої кількості аналогових даних, при цьому зберігаючи усі можливості вибору, пропоновані серією 750.
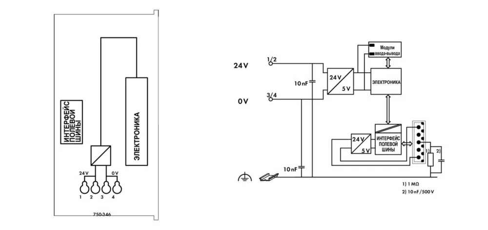
Каплер має вбудований затиск підключення джерела живлення для системної напруги. На силові контакти-перемички польового рівня живлення подається через окремий модуль живлення.
Каплер DeviceNetTM виконує автоматичну конфігурацію і створює локальний образ процесу, який може включати аналогові, дискретні або спеціалізовані модулі.
DeviceNetTM зберігає образ процесу у відповідному керівнику пристрої (ПЛК, ПК або СК).
Локальний образ процесу розділений на дві зони даних, в яких містяться прийняті дані і дані для відправки. Технологічні дані за допомогою польової шини DeviceNetTM можуть бути відправлені до ПЛК, ПК або СК для подальшої обробки, а також можуть бути отримані з польового рівня через DeviceNetTM.
Дані аналогових модулів зберігаються в образі процесу, який створюється автоматично відповідно до порядку, в якому модулі підключені до шинного з'єднувача. Біти дискретних модулів пересилаються байт за байтом і додаються до аналогових даних. Якщо кількість дискретної інформації перевищує 8 бітів, шинний з'єднувач автоматично починає новий байт.
Технічні дані:
| Связь | DeviceNet |
| Number of fieldbus nodes on the master max. | 64 |
| Макс. кол-во точек ввода-вывода | 6 000 |
| Baud rate | 500 kBd (125 Кбод, 250 Кбод, 500 Кбод) |
| Fieldbus segment length max. | 500 м |
Данные соединения:
| Connection technology: communication/fieldbus | DeviceNet: 1 x 5-pole male connector |
| Connection technology: system supply | 4 x CAGE CLAMP® |
| Connection technology: Device configuration | 1 x 4-pole male connector |
| Connection type (1) | System supply |
| Размеры одножильных проводников | 0,08 … 1,5 mm² / 28 … 16 AWG |
Геометрические данные:
| Ширина | 49,5 mm / 1.949 inch |
| Высота | 71,9 mm / 2.831 inch |
| Высота от верхнего края DIN-рейки | 64,7 mm / 2.547 inch |
| Длина | 96,8 mm / 3.811 inch |
| Тип монтажа | DIN-рейка 35 мм |
| Цвет | светло-серые |
| материал корпуса | Polycarbonate, polyamide 6.6 |
| Пожарная нагрузка | 1,595 MJ |
| Вес | 115 g |
| Маркировка соответствия | CE |
Требования к окружающей среде:
| Surrounding air (operating) temperature | 0 … 55 °C |
| Surrounding air (storage) temperature | -40 … 85 °C |
| Степень защиты | IP20 |
| Степень загрязнения (5) | 2 per IEC 61131-2 |
| Рабочая высота | 0 … 2000 m |

Наличный расчёт
Безналичный расчёт
Новая Почта(отделение)
Повернення і обмін
Відповідно до закону України «про захист прав споживачів» ви можете протягом 14 днів з моменту покупки повернути або обміняти товар, придбаний в магазині, за умови виконання всіх норм передбачених законом. Умови обміну / повернення товару належної якості стаття 9. Відповідно до закону України «про захист прав споживачів»: споживач має право обміняти непродовольчий товар належної якості на аналогічний у продавця, у якого він був придбаний, якщо товар не задовольнив його за формою, габаритами, фасоном, кольором, розміром або з інших причин не може бути ним використаний за призначенням. Споживач має право на обмін товару належної якості протягом чотирнадцяти днів, не рахуючи дня покупки. споживач (термін вживається в такому значенні згідно статті 1. п.22 закону України «про захист прав споживачів») – фізична особа, яка купує, замовляє, використовує або має намір придбати чи замовити продукцію для особистих потреб, не пов’язаних з підприємницькою діяльністю або виконанням обов’язків найманого працівника. обмін або повернення товару належної якості провадиться: якщо не використовувався; якщо збережено його товарний вигляд, споживчі властивості, пломби, ярлики; на підставі розрахунковий документ, виданий споживачеві разом з проданим товаром. умови обміну / повернення товару неналежної якості стаття 8. Згідно із законом України «про захист прав споживачів»: в разі виявлення протягом встановленого гарантійного строку недоліків споживач, в порядку та в строки, встановлені законодавством, має право вимагати безоплатного усунення недоліків товару в розумний строк. вимоги споживача, передбачених цією статтею, не підлягають задоволенню, якщо продавець, виробник (підприємство, що задовольняє вимоги споживача, встановлені частиною першою цієї статті) доведуть, що недоліки товару виникли внаслідок порушення споживачем правил користування товаром або його зберігання. Споживач має право брати участь у перевірці якості товару особисто або через свого представника.